无负压给水设备
来源: 作者: 发布时间:2011-04-19 09:00 点击数:355
无负压给水技术是20世纪90年代中期在国内继水箱、气压给水设备、变频调速给水设备之后发展起来的一种直接串接到市政给水管网的引入管或有压管道上加压的新型给水设备,具有全封闭、无污染、无负压、节能、占地少、安装快捷、运行可靠、维护方便等优点,已被广泛应用于新建、扩建或改建的居住区、民用建筑、公共建筑、工矿企业、城镇区域的二次加压给水系统。
1.组成及工作原理
无负压给水设备主要由稳流补偿器、真空抑制器、水泵、变频控制柜、控制仪表、管道配件等组成,并可根据需要预留加氯机或臭氧发生器接口,见图1.11—1所示。

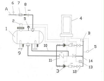
图1.11—1无负压给水设备组成
1一稳流补偿器;2—真空抑制器;3—水泵;4—控制柜;5一压力传感器;6一负压表;
7一过滤器;8一倒流防止器(可选);9一清洗排污阀;10—小流量保压管;
l1一止回阀;12一阀门;13一超压保护装置;14—旁通管
A—接市政给水管网或有压管网;B—接用户管网
无负压给水设备是利用变频调速给水技术、真空抑制与稳流补偿技术和全密闭自平衡结构设计,实现与市政供水管道直接串接加压而不产生负压,不影响其他用户用水的给水装置。设备运行时对串接处的进水压力与出水设定压力的差额进行补压,当进水压力大于等于出水设定压力时,设备自动停机,水流通过旁通管路由市政供水管道直接供水。在用水高峰期,当市政给水管网的供水管供水量瞬间小于用水量时,稳流补偿器、真空抑制器及其控制系统联合作用,稳流补偿器中的贮备水及时补充到用户中,同时抑制负压形成,且在系统运行的全过程中不与外界空气连通,全密闭运行。
稳流补偿器是连接在市政给水管网的供水管与水泵进水口的特制密闭装置,不与外界空气连通,可配合真空抑制器实现无负压、全封闭和稳流调节作用,稳流补偿器内的调节水量在进水量瞬间小于出水量时能及时补充给用户。真空抑制器则是根据稳流补偿器内的水量、水压等实现稳流补偿器内的压力平衡,使之不产生负压。
2.使用范围
可适用于直接由市政给水管网通过供水管抽水的生活、生产用水的二次加压供水系统,主要包括:
(1)新建、扩建或改建的住宅楼、居住区及其配套设施的生活二次加压用水。
(2)集体宿舍、旅馆、医院、学校、公共浴室、商场、办公楼等公共建筑的生活二次加压用水。
(3)工矿企业的生产、生活二次加压用水。
(4)城乡住宅小区的二次加压供水。特别适应于下列情况:
(1)市政给水管网的供水量足够,水压不能满足要求的场合。
(2)市政给水管网可资利用水压较高的场合。
(3)不适宜设置贮水设备(水池、水箱等)、防止对水质产生污染的场合。
无负压给水设备不宜用于可能对市政供水管网造成不良影响的相关行业(如生化、核工业、有毒物质、辐射等)的二次加压给水工程。
特点
1.优点
(1)直接与市政给水管网通过供水管道串接,可利用市政给水管网的可资利用压力,运行节能。
(2)系统100%全密闭设计,不与外界空气连通,杜绝水质污染。
(3)稳流补偿器可缓冲进水压力波动和调节流量,设备运行稳定、可靠。
(4)无需设置水池、水箱及消毒设施,可节省占地和投资。
(5)无“跑、冒、滴、漏、渗”和水池、水箱定期清洗所损耗的水资源浪费。
(6)设备布置紧凑,安装方便、简捷,便于扩建、改建或搬迁。
(7)采用微机控制水泵变频调速运行,调整速度快,控制精度高。
(8)由于利用了市政给水管网的可资利用水压,设备扬程低、功率小,运行噪声低。
(9)设备软启动,对外部电网和水网的冲击小,设备自身的机械冲击和磨损及水泵切换时的振荡小,设备使用寿命长。
(10)自动化控制程度高,保护功能齐全,无需值守,全自动运行,而且维护简单,管理方便。
2.缺点
(1)调节容积小,对进水量要求比较高,无贮备水量,当出现长时间停水时,将会出现断水现象。
(2)对电源要求较高,必须可靠,保护功能要求齐全。
(3)系统控制复杂、设备成本较高。
分类
1.按结构形式可分为分体式和整体式两类。
(1)分体式无负压给水设备
分体式无负压给水设备是指设备的组件布置在两个或两个以上基座的结构形式,安装时需分散设置。其形式有以下两种:
1)控制柜与设备的其他组件分开设置,并设有各自独立的基座;
2)稳流补偿器、水泵、气压水罐和控制柜分开设置在不同的基座上,其中,设有多台水泵(两台及以上)时,可根据水泵配套电机功率设有整体水泵基座和单台水泵基座两种。分体式无负压给水设备维护、管理方便,便于装卸,且适用范围广,不受供水规模、水泵台数及功率因素的约束,但设备占地较大,控制柜的电气配线长。一般,大、中型设备,或控制柜不宜设在同一泵房的设置,以及气压水罐需设在最不利用水点处的设备,应采用此种结构形式。
(2)整体式无负压给水设备
整体式无负压给水设备是指设备组件布置在同一固定基座的结构形式,采用一体化结构设计,体积小,安装方便,且管线短、水头损失小,但维修相对麻烦,在设置水泵台数不超过3台、配套电机功率较小的小型设备多采用此种结构形式。
2.按控制功能可分为普通型、带远程监控型和带远程监控、监视型3种。
普通型是指设备具有无负压、变频、自动保护等基本功能,一般只用于供水要求较低的情况;带远程监控型是指设备除具有普通型功能外,还具有远程监测、监控功能,能实现远程数据的采集和控制以及设备的远程设置、调试、运行、诊断、维修等,无负压给水设备大多采用此种控制方式;带远程监控、监视型是指设备除具有普通型功能外,还具有远程网络监测、监控、监视功能,能实现网络通信控制,一般只在重点工程、大中型设备中采用。
3.按过流材质不同可分为碳钢(内防腐)无负压给水设备,不锈钢无负压给水设备和极瓷无负压给水设备三类。





官方微信